HAM 朋友中,喜欢欣赏音乐的一定不少!听惯了“滴滴答答”和“ABCD”,闲暇听听音乐是件非常愉快的事情,如果能听听自己亲手DIY 的机器放音,更是惬意非凡!下面介绍本人6年前自制的电子管耳机放大器,供朋友们参考。
机器制作本着电路从简、元件从廉,重量从轻,放音从靓的原则,该耳放主要件由四只6P14,2只6N3;八个插针式变压器,其中:电源变压器、输入变压器、推动变压器、输出变压器各2只;自制的2毫米厚,70U 覆铜印刷电路板,以及少量的普通电容、电阻,接插件组成。机器用市电220V供电,输出功率1.5瓦左右,输出阻抗分低阻档和高阻当,可以匹配16-600欧耳机,也可轻松推动高灵敏度的小功率全频扬声器。除了音量调节外,两个声道相同且完全独立,整机耗电量合计30瓦左右。
本机器背景噪音估测小于1毫伏。曾经做过6N2推6P14 ,6N2 的增益太高了,背景噪音比较难控制,换成6N3 就改善很多,比较容易控制。第一回做这种单面印刷板子,没什么经验,灯丝,信号输入,音频输出线路,采用了飞线,算是搭棚与印刷相结合,这样可以少损失一点脑细胞。呵呵!整机装在一个体积长26.5厘米、宽18.5厘米、高9.5厘米的塑料防水盒子里。经几个月的试用体验,放音效果十分满意。详见附图。
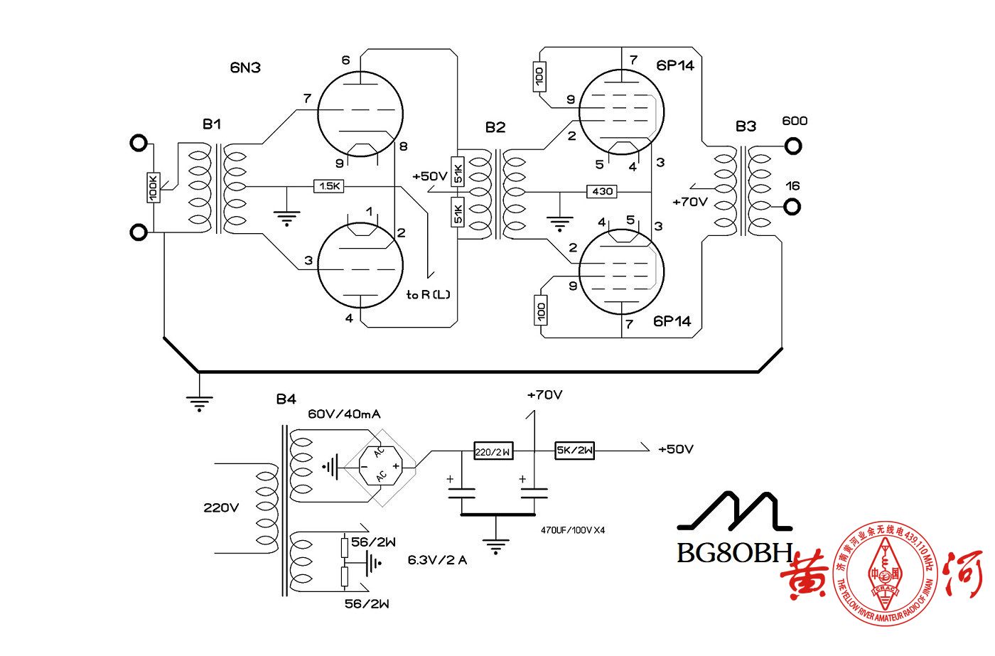
图一、电原理图:(图中数据仅供参考)

电路工作原理简单,音频信号的正负两路经B1耦合给6N3的两个三极管进行放大,放大后的正负音频信号再经B2耦合,分别推动两只6P14进行功率放大,最后经B3耦合输出推动耳机。
图二、自制的电路板:

图三、内部结构之一:

图四、内部结构之二:

图五、外观正面:

图六、 外观背面:

图七、工作中:

条条河流归大海!不论你怎么折腾,最终要满足 自己的耳朵!
请听本机器的放音!建议用耳机或者多媒体音响。录制水平低劣,仅供参考!请打开以下链接
1、https://v.youku.com/v_show/id_XNDE4Njc3MTQwNA==.html?
2、https://v.youku.com/v_show/id_XNDE4Njc2NzcyNA==.html?
3、https://v.youku.com/v_show/id_XNDEyNDM3NjY3Mg==.html?spm=a2hbt.13141534.1_2.d_1_4&f=52140263&scm=20140719.apircmd.46307.video_XNDEyNDM3NjY3Mg==
本机器所用变压器绕制数据:
一、B1
EI35 铁芯,0.35片 截面积:1.0*1.6
初级0.04mm 线 1800匝
次级0.04mm 线5500匝+5500匝
二、B2
EI41 铁芯,0.35片 截面积:1.3*1.7
初级0.07mm 线1800匝+1800匝
次级0.04mm 线4500匝+4500匝
三、B3
EI41 铁芯,0.35片 截面积:1.3*1.7
初级0.07mm 线4500匝+4500匝
次级高阻档0.13mm 线1800匝
低阻档0.25线180匝
(注:B1 、B2、B3用线比较细。我实在没法操作,仅提供数据请朋友帮忙绕制的)
四、B4
EI48 铁芯,0.35片 截面积:1.6*3.0
初级0.19mm 线1650匝
次级灯丝0.89mm线 49匝 一组
次级高压0.15mm线380匝 一组
注:线径均为裸线直径,平绕法,数据供参考。
另外,这个机器主要是做耳放的,后来提高了工作电压,直接推小音箱。

Comments NOTHING