这个问题,早年就想,也实验过,基本上都不成功!今年,请教了湖北BG5JNT、甘肃BG9INZ、山东BD4KG-朱等几位HAM 老师,得益匪浅。diy 了一个简单的7.023/7.050拍频装置,又开始折腾。分两步走:
第一步是 实验
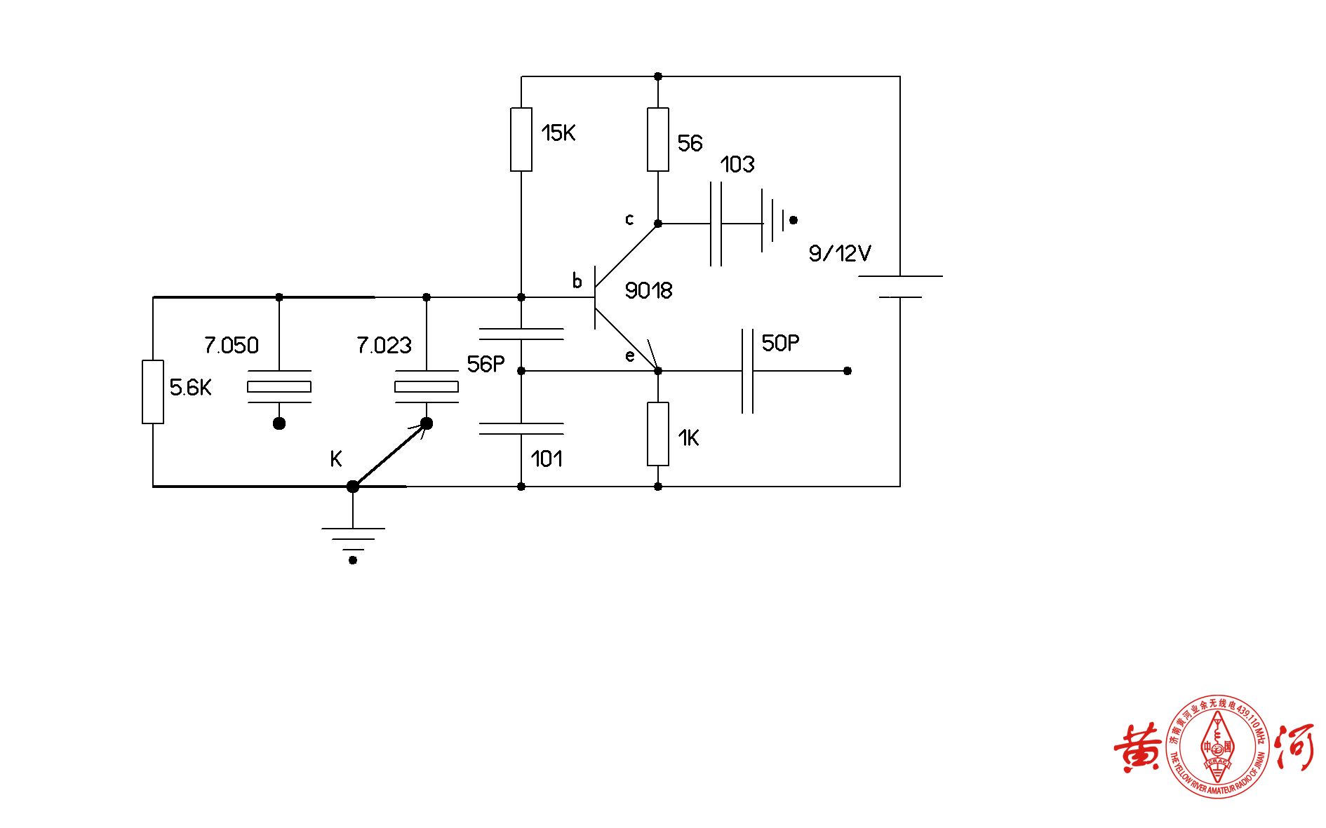
收音机是得胜PL757 ,配合机器为散装DIY/CW 初级皮鞋(diy毫瓦级别的CW 收发信机)和 自制7.023M/7.050M拍频装置(详见附图)。

收音机选择在短波SW1/SW2段,频点:7.023M /14.046M 接通拍频装置电源,选择7.023M频点。
皮鞋发射 莫尔斯码,收音机在以上两个频点,都能清晰收到信号。收到的音频信号频率不同,随频点增高而增高。
第二步是 实战
器材同上。在7.023M 频点可以收到 CW 莫尔斯码,背景噪音大(怀疑是收音机与拍频装置之间地线没有连通),基本能分辨出;14.046M 频点,没有信号,无法进行。
结论:折腾基本达到要求,有待完善。详见视频。
皮鞋就近发射频点7.023M,收音机在14M 频点接收:
1、http://v.youku.com/v_show/id_XNDY3MDM0ODY2MA==.html?f=52432431
皮鞋就近发射频点7.023M,收音机在7.02M频点接收:
2、http://v.youku.com/v_show/id_XNDY3MDM0ODAzMg==.html?f=52432431
实战接收频点7.023M:
3、http://v.youku.com/v_show/id_XNDY3MDM0NjA0OA==.html?f=52432431
4、http://v.youku.com/v_show/id_XNDY3MDM1MDg2OA==.html?f=52432431
拍频装置选择 7.050m 频点,还可以轻松守听到 SSB 信号,鉴于 收音机无接收调谐微调,很难做BFO 调整,接收到的音频偏高,难于辨认。后来朋友建议,可以通过移动收音机位置或者拍频装置位置,可以听到正常的人声。本人试过,的确如此,只是没有记录下来。
实验拍频接收SSB:
https://v.youku.com/v_show/id_XNTgxOTI3NDY2NA==.html
https://v.youku.com/v_show/id_XNTgxODkyMzQ1Mg==.html
https://v.youku.com/v_show/id_XNTgxOTI3MzI2MA==.html

Comments 3 条评论
您越来越牛了~
@439110 多谢老师鼓励!
您越来越牛了